Epoxidation of cyclohexene with cyclohexyl hydroperoxide
https://doi.org/10.32362/2410-6593-2023-18-6-505-516
Abstract
Objectives. To investigate the regularities of the process of joint production of epoxycyclohexane, cyclohexanol, and cyclohexanone using the cyclohexene epoxidation reaction with cyclohexyl hydroperoxide in the presence of an ammonium paramolybdate catalyst, representing an alternative to the method of cyclohexanol and cyclohexanone synthesis by alkaline catalytic decomposition of cyclohexyl hydroperoxide.
Methods. The qualitative and quantitative analysis of the obtained intermediate and target compounds was determined using modern physicochemical research methods: gas–liquid chromatography using the Chromatec-Crystal 5000.2 hardware and software complex with a flame ionization detector and infrared spectroscopy on an RX-1 infrared Fourier spectrometer. The content of hydroperoxide in the oxidation products was determined using iodometric titration, while the carboxylic acid content was determined by the titrimetric method based on the neutralization reaction.
Results. The presented method for obtaining cyclohexanol and cyclohexanone together with epoxycyclohexane by the reaction of cyclohexene epoxidation with cyclohexyl hydroperoxide containing cyclohexane in the products of high-temperature liquid-phase oxidation is experimentally substantiated. The influence of various technological parameters on the process of liquid-phase oxidation of cyclohexane to hydroperoxide is described. The conditions for carrying out this reaction are determined to ensure the achievement of a content of cyclohexyl hydroperoxide of 1.5 wt % in the products of oxidation. The regularities of the epoxidation reaction of the synthesized cyclohexyl hydroperoxide with cyclohexene in the presence of an ammonium paramolybdate catalyst are analyzed.
Conclusions. Epoxidation of cyclohexene with cyclohexyl hydroperoxide produced epoxycyclohexane at a yield of 80–90% and a conversion of cyclohexane hydroperoxide of 85%.
About the Authors
E. A. KurganovaRussian Federation
Ekaterina A. Kurganova, Dr. Sci. (Chem.), Professor, Department of General and Physical Chemistry
88, Moskovskii pr., Yaroslavl, 150023
Scopus Author ID 24338325800, ResearсherID B-4021-2018
A. S. Frolov
Russian Federation
Aleksandr S. Frolov, Cand. Sci. (Chem.), Associate Professor, Department of General and Physical Chemistry
88, Moskovskii pr., Yaroslavl, 150023
Scopus Author ID
56412435400, ResearсherID I-8533-2018
S. A. Kanaev
Russian Federation
Sergei A. Kanaev, Head of Caprolactam Production
6, Novozavodskaya ul., Togliatti, 445007
G. N. Koshel
Russian Federation
Georgiy N. Koshel, Dr. Sci. (Chem.), Professor, Department of General and Physical Chemistry
88, Moskovskii pr., Yaroslavl, 150023
Scopus Author ID 6602886373, ResearсherID I-7782-2017
A. A. Petukhov
Russian Federation
Aleksandr A. Petukhov, Dr. Sci. (Eng.), Professor, Department of Synthetic Rubber Technology
68, K. Marksa ul., Kazan, 420015
G. V. Rybina
Russian Federation
Galina V. Rybina, Cand. Sci. (Chem.), Associate Professor, Department of Chemical Technology of Organic Substances, Director of the Institute of Chemistry and Chemical Technology
88, Moskovskii pr., Yaroslavl, 150023
Scopus Author ID 36765810200
V. V. Plakhtinskii
Russian Federation
Vladimir V. Plakhtinskii, Dr. Sci. (Chem.), Professor, Department of Organic and Analytical Chemistry
88, Moskovskii pr., Yaroslavl, 150023
Scopus Author ID 6602528008
V. S. Kabanova
Russian Federation
Viktoriya S. Kabanova, Postgraduate Student, Department of General and Physical Chemistry
88, Moskovskii pr., Yaroslavl, 150023
Scopus Author ID 57749250400
A. A. Smurova
Russian Federation
Alina A. Smurova, Master Student
88, Moskovskii pr., Yaroslavl, 150023
References
1. Lebedev N.N. Khimiya i tekhnologiya osnovnogo organicheskogo i neftekhimicheskogo sinteza (Chemistry and Technology of Basic Organic and Petrochemical Synthesis). Moscow: Al’yanS; 2013. 588 p. (in Russ.). ISBN 978-5-91872-035-6
2. Lipes V.V., Geberger F.A., Khar’kova T.V., Shafran M.I., Uspenskii V.B., Pravdivyi I.N., Bukseev V.V., Stepenyuk L.S., Polyukhovich I.D. Method of Obtaining Cyclohexanone and Cyclohexanol: USSR Pat. RU1641804. Publ. 15.04.1991 (in Russ.).
3. Furman M.S., Lipes V.V., Goltyaeva N.A. Investigation of the process of liquid-phase high-temperature oxidation of cyclohexane. Khimiya i tekhnologiya produktov organicheskogo sinteza = Chemistry and Technology of Organic Synthesis Products. 1966;17(1):21–30 (in Russ.).
4. Furman M.S., Arrest-Yakubovich I.A., Lipes V.V. Thermal and alkaline decomposition of cyclohexane hydroperoxide in oxidants obtained by high-temperature oxidation of cyclohexane. Khimiya i tekhnologiya produktov organicheskogo sinteza = Chemistry and Technology of Organic Synthesis Products. 1974;27:46–56 (in Russ.).
5. Wittcoff H.A., Reuben B.G., Plotkin J.S. Industrial Organic Chemicals. Hoboken, New Jersey: John Wiley & Sons; 2004. 662 p.
6. Kotelnikova T.S., Voronina S.G., Puchkov S.V., Perkel A.L. Assessment of reactionary of cyclohexene oxide in relation to tert-butylperoxy radical. Vestnik Kuzbasskogo gosudarstvennogo tekhnicheskogo universiteta = Bulletin of the Kuzbass State Technical University. 2013;5(99):4–9 (in Russ.).
7. Yahiaouia A., Belbachir M., Soutif J.C., Fontaine L. Synthesis and structural analyses of poly (1, 2-cyclohexene oxide) over solid acid catalyst. Mater. Lett. 2005;59:759–767. https://doi.org/10.1016/j.matlet.2004.11.017
8. Seo T., Tsuji J. Process for Producing Propylene Oxide: Pat. US 6646139. Publ. 11.11.2003.
9. Fischer R., Weitz H.-M., Rieber N., Boehm H. Process for the Preparation of Oxiranes: Pat. EU 0129814. Publ.16.06.1984.
10. Accrombessi G.C., Geneste P., Olive J.-L., Pavia A.A. Mechanism of the liquid-phase catalytic hydrogenolysis on palladium/carbon of cyclohexene epoxides. J. Org. Chem. 1980;45(21):4139–4143. https://doi.org/10.1021/jo01309a014
11. Dahlhoff G., Barsnick U., Hölderich W.F. Use of MCM-22 as catalyst for the Beckmann rearrangement of cyclohexanone oxime to ε-caprolactam. Appl. Catal. A: General. 2001;210(1–2):83–95. https://doi.org/10.1016/S0926-860X(00)00789-4
12. Fasi A., Palinko I. Transformations of cyclohexene oxide over silica-supported Cu, Pd, and Rh catalysts in H2/D2 atmosphere. J. Catal. 1999;181(1):28–36. https://doi.org/10.1006/jcat.1998.2284
13. Antonovskii V.L., Buzlanova M.M. Analiticheskaya khimiya organicheskikh peroksidnykh soedinenii (Analytical Chemistry of Organic Peroxidic Compounds). Moscow: Khimiya; 1978. 309 p. (in Russ.).
14. Frolov A.S., Kurganova E.A., Yarkina E.M., Lebedeva N.V., Koshel G.N., Kalenova A.S. Intensification of the cyclohexane liquid phase oxidation process. Tonk. Khim. Tekhnol. = Fine Chem. Technol. 2018;13(4):50–57 (in Russ.). https://doi.org/10.32362/2410-6593-2018-13-4-50-57
15. Kurganova Е.A., Frolov A.S., Koshel G.N., Kabanova V.S. The reaction of cyclohexylbenzene oxidation in the presence of solvents. Ot khimii k tekhnologii shag za shagom = From Chemistry Towards Technology Step-By-Step. 2022;3(1):88–94 (in Russ.). https://doi.org/10.52957/27821900_2022_01_88
16. Frolov A.S., Kurganova E.A., Koshel’ G.N. Nesterova T.N. Aerobic Oxidation of 2-isopropyl-1,4dimethylbenzene to tertiary hydroperoxide. Eur. J. Anal. Appl. Chem. 2015;(1):16–22. https://doi.org/10.20534/EJAAC-15-1-16-22.
17. Puchkova T.L., Nasrtdinova R.R., Pisareva M.L. The use of a glycol solution of molybdenum as a catalyst in the process of epoxidation of propylene with ethylbenzene hydroperoxide. Vestnik tekhnologicheskogo universiteta = Herald of Technological University. 2015;18(24):27–29 (in Russ.).
18. Hereijgers B.P.C., Parton R.F., Weckhuysen B.M. Cyclohexene Epoxidation with Cyclohexyl Hydroperoxide: A Catalytic Route to Largely Increase Oxygenate Yield from Cyclohexane Oxidation. ACS Catal. 2011;1(10):1183–1192. https://doi.org/10.1021/cs200354c
19. Hereijgers B.P.C., Parton R.F., Weckhuysen B.M. Mechanistic insights in the olefin epoxidation with cyclohexyl hydroperoxide. Catal. Sci. Technol. 2012;2(5):951–960. https://doi.org/10.1039/C2CY00455K
Supplementary files
|
|
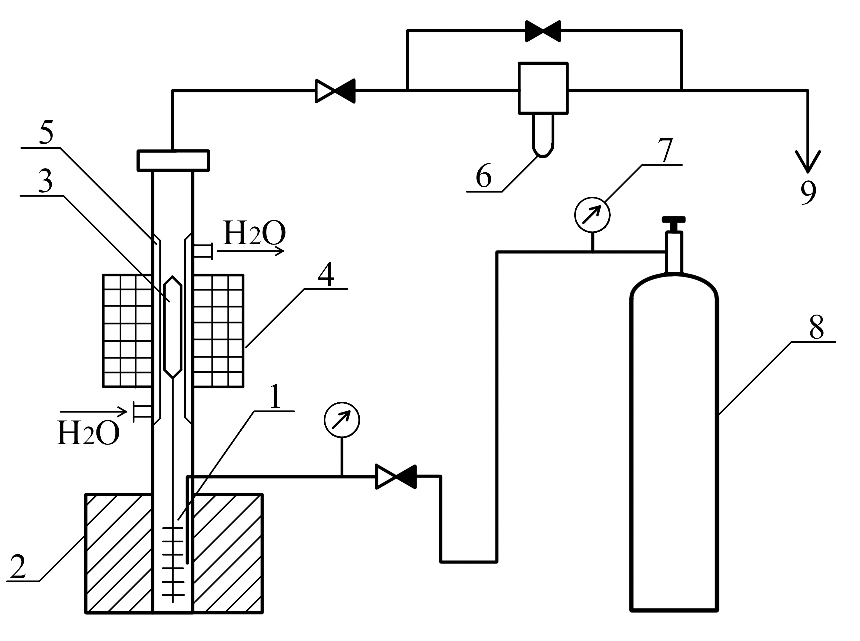
1. A setup for the oxidation of liquefied hydrocarbon gases | |
| Subject | ||
| Type | Исследовательские инструменты | |
View
(328KB)
|
Indexing metadata ▾ | |
- The method for obtaining cyclohexanol and cyclohexanone together with epoxycyclohexane by the reaction of cyclohexene epoxidation with cyclohexyl hydroperoxide containing cyclohexane in the products of high-temperature liquid-phase oxidation is experimentally substantiated.
- The influence of various technological parameters on the process of liquid-phase oxidation of cyclohexane to hydroperoxide is described.
- The conditions for carrying out this reaction are determined to ensure the achievement of a content of cyclohexyl hydroperoxide of 1.5 wt % in the products of oxidation.
- The regularities of the epoxidation reaction of the synthesized cyclohexyl hydroperoxide with cyclohexene in the presence of an ammonium paramolybdate catalyst are analyzed.
Review
For citations:
Kurganova E.A., Frolov A.S., Kanaev S.A., Koshel G.N., Petukhov A.A., Rybina G.V., Plakhtinskii V.V., Kabanova V.S., Smurova A.A. Epoxidation of cyclohexene with cyclohexyl hydroperoxide. Fine Chemical Technologies. 2023;18(6):505-516. https://doi.org/10.32362/2410-6593-2023-18-6-505-516
JATS XML






















