Energy efficiency of diabatic distillation schemes for an acetone–toluene–n-butanol mixture with an entrainer in the first column
https://doi.org/10.32362/2410-6593-2023-18-1-7-20
Abstract
Objectives. To investigate the effectiveness of various options for organizing the process of diabatic distillation in the separation of a mixture of acetone–toluene–n-butanol by extractive distillation (ED) with dimethylformamide as an entrainer in a scheme where an entrainer is used in the first column.
Methods. Mathematical modeling in the Aspen Plus v. 12.1 software package was used as the primary research method. The local Non-Random Two Liquid composition equation was used as a model for describing vapor–liquid equilibrium. Parametric optimization of diabatic schemes was carried out according to the criterion of reduced energy costs.
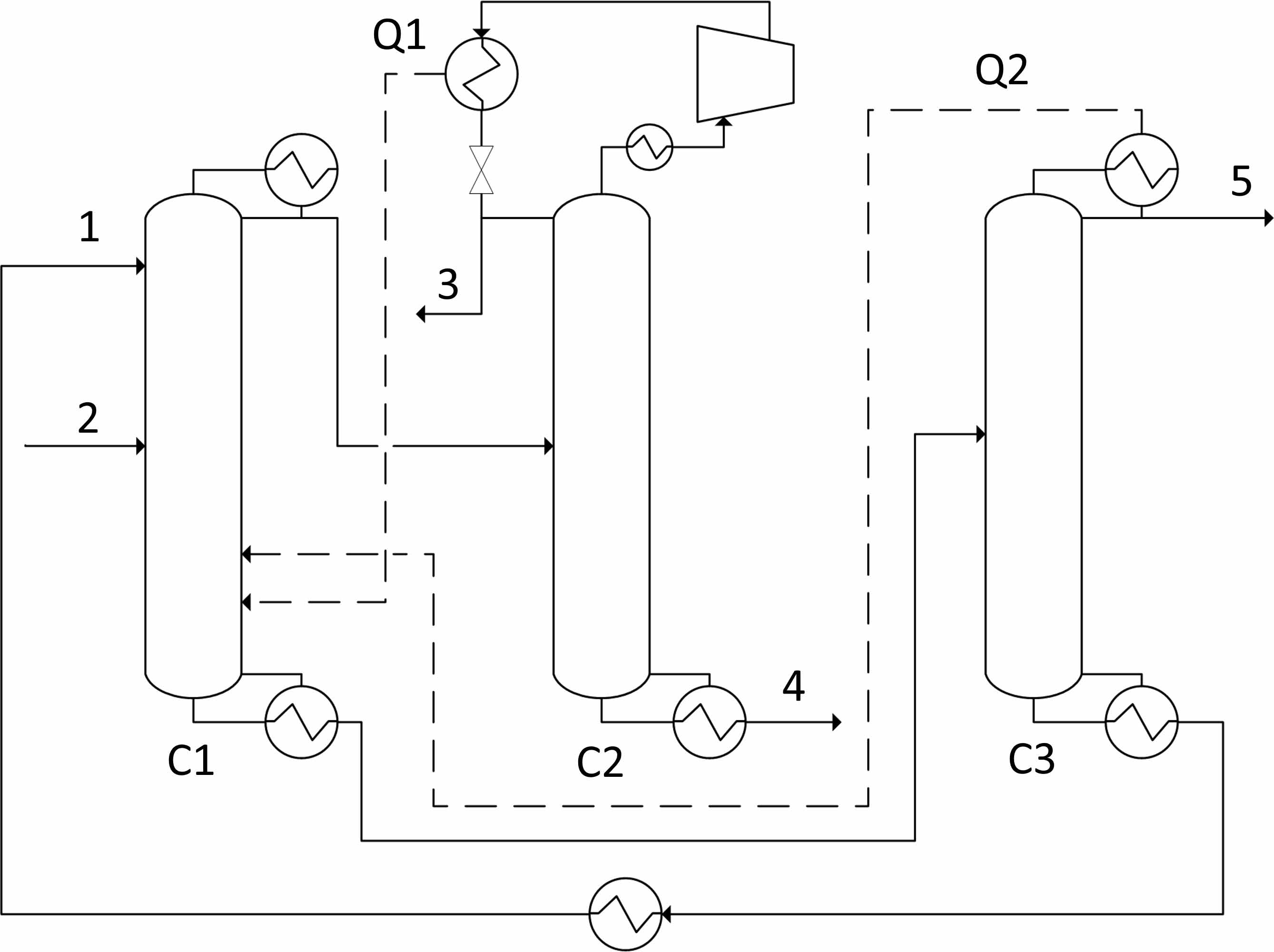
Results. Based on ED scheme for an acetone–toluene–n-butanol mixture with an entrainer in the first column, four options for organizing diabatic distillation schemes were considered, both with and without increasing the temperature of the flows due to compression.
Conclusion. It is shown that the use of diabatic schemes in the ED of an acetone–toluene–n-butanol mixture with dimethylformamide can decrease energy consumption by 11–17%. While the maximum reduction in energy consumption is achieved in a scheme using a compressor, the efficiency of schemes without a compressor is slightly lower. Nevertheless, the technological design of the latter is much simpler.
About the Authors
P. S. KlauznerRussian Federation
Pavel S. Klauzner, Cand. Sci. (Eng.), Assistant, Department of Chemistry and Technology of Basic Organic Synthesis
86, Vernadskogo pr., Moscow, 119571
ResearcherID AAJ-7842-2021
D. G. Rudakov
Russian Federation
Danila G. Rudakov, Cand. Sci. (Eng.), Associate Professor, Department of Chemistry and Technology of Basic Organic Synthesis
86, Vernadskogo pr., Moscow, 119571
Scopus Author ID 37018548000, ResearcherID M-5241-2014
E. A. Anokhina
Russian Federation
Elena A. Anokhina, Dr. Sci. (Eng.), Professor, Department of Chemistry and Technology of Basic Organic Synthesis
86, Vernadskogo pr., Moscow, 119571
Scopus Author ID 6701718055, ResearcherID E-5022-2016
A. V. Timoshenko
Russian Federation
Andrey V. Timoshenko, Dr. Sci. (Eng.), Professor, Department of Chemistry and Technology of Basic Organic Synthesis
86, Vernadskogo pr., Moscow, 119571
Scopus Author ID 56576076700, ResearcherID Y-8709-2018
References
1. Frolkova A.K. Razdelenie azeotropnykh smesei: Fiziko-khimicheskie osnovy i tekhnologicheskie priemy (Separation of Azeotropic Mixtures: Physical and Chemical Primciples and Techniques). Moscow: Vlados; 2010. 192 p. (in Russ.). ISBN 978-5-691-01743-8
2. Anokhina E.A. Energy saving in extractive distillation. Tonk. Khim. Technol. = Fine Chem. Technol. 2013;8(5):3–19 (in Russ.).
3. Gerbaud V., Rodriguez-Donis I., Hegelyc L., Langc P., Denis F., Youe X. Q. Review of extractive distillation. Process design, operation, optimization and control. Chem. Eng. Res. Des. 2019;144:229–271. https://doi.org/10.1016/j.cherd.2018.09.020
4. Chen D., Yuan X., Xu L, Yu K. T. Comparison between Different Configurations of Internally and Externally Heat- Integrated Distillation by Numerical Simulation. Ind. Eng. Chem. Res. 2013;52(16):5781–5790. https://doi.org/10.1021/ie400112k
5. Palacios-Bereche R., Ensinas A.V., Modesto M., Nebra S.A. Double-effect distillation and thermal integration applied to the ethanol production process. Energy. 2015;82:512–523. https://doi.org/10.1016/j.energy.2015.01.062
6. Wang C., Guang C., Cui Y., Wang C., Zhang Z. Compared novel thermally coupled extractive distillation sequences for separating multi-azeotropic mixture of acetonitrile/benzene/methanol. Chem. Eng. Res. Des. 2018;136:513–528. https://doi.org/10.1016/j.cherd.2018.06.017
7. Gutierrez-Guerra R., Segovia-Hernández J.G., Hernandez S., Bonilla-Petriciolet A., Hernández H. Design and Optimization of Thermally Coupled Extractive Distillation Sequences. Comput. Aided Chem. Eng. 2009;26:189–194. https://doi.org/10.1016/S1570-7946(09)70032-X
8. Yang A., Sy Y, Chien I.L., Jin S., Yan C., Wei S., Shen W., et al. Investigation of an energy-saving double- thermally coupled extractive distillation for separating ternary system benzene/toluene/cyclohexane. Energy. 2019;186:115756. https://doi.org/10.1016/j.energy.2019.07.086
9. Anokhina E.A., Timoshenko A.V., Akishin A.Y., Remizova A.V. Benzene purification from thiophene using dimethylformamide as an entrainer in thermally coupled extractive distillation columns. Chem. Eng. Res. Des. 2019;146:391–403. https://doi.org/10.1016/j.cherd.2019.04.003
10. Anokhina E., Timoshenko A. Criterion of the energy effectiveness of extractive distillation in the partially thermally coupled columns. Chem. Eng. Res. Des. 2015;99:165–175. https://doi.org/10.1016/j.cherd.2015.03.006
11. Hernández S. Analysis of energy-efficient complex distillation options to purify bioethanol. Chem. Eng. Technol. 2008;31(4):597–603. https://doi.org/10.1002/ceat.200700467
12. Gutiérrez-Guerra R., Segovia-Hernández J.G., Hernández S. Reducing energy consumption and CO2 emissions in extractive distillation. Chem. Eng. Res. Des. 2009;87(2):145–152. https://doi.org/10.1016/j.cherd.2008.07.004
13. You X., Rodriguez-Donis I., Gerbaud V. Improved design and efficiency of the extractive distillation process for acetone–methanol with water. Ind. Eng. Chem. Res. 2015;54(1):491–501. https://doi.org/10.1021/ie503973a
14. Zhang X., Li X., Li G., Zhu Z., Wang Y., Xu D. Determination of an optimum entrainer for extractive distillation based on an isovolatility curve at different pressures. Sep. Purif. Technol. 2018;201:79–95. https://doi.org/10.1016/j.seppur.2018.03.007
15. Luyben W.L. Control of heat-integrated extractive distillation processes. Comput. Chem. Eng. 2018;111:267–277. https://doi.org/10.1016/j.compchemeng.2017.12.008
16. Xu Y., Li J., Ye Q., Li Y. Design and optimization for the separation of tetrahydrofuran/isopropanol/water using heat pump assisted heat-integrated extractive distillation. Sep. Purif. Technol. 2021;277:119498. https://doi.org/10.1016/j.seppur.2021.119498
17. Xu Y., Li J., Ye Q., Li Y. Energy efficient extractive distillation process assisted with heat pump and heat integration to separate acetonitrile/1,4-dioxane/water. Process Saf. Environ. Prot. 2021;156:144–159. https://doi.org/10.1016/j.psep.2021.09.042
18. Klauzner P.S., Rudakov D.G., Anokhina E.A., Timoshenko A.V. Use of Partially Thermally Coupled Distillation Systems and Heat Pumps for Reducing the Energy Consumption in the Extractive Distillation of an Isobutanol–Isobutyl Acetate Mixture Using Dimethylformamide. Theor. Found. Chem. Eng. 2020;54(3):397–406. https://doi.org/10.1134/S0040579520030070
19. You X., Rodriguez-Donis I., Gerbaud V. Reducing process cost and CO2 emissions for extractive distillation by double-effect heat integration and mechanical heat pump. Appl. Energy. 2016;166:128–140. https://doi.org/10.1016/j.apenergy.2016.01.028
20. Mah R.S., Nicholas J.J., Wodnik R.B. Distillation with secondary reflux and vaporization: A comparative evaluation. AIChE J. 1977;23(5):651−658. https://doi.org/10.1002/aic.690230505
21. Jana A.K. Heat integrated distillation operation. Appl. Energy. 2010;87(5):1477–1494. https://doi.org/10.1016/j.ap-energy.2009.10.014
22. Kiss A.A., Olujić Ž. A review on process intensification in internally heat-integrated distillation columns. Chem. Eng. Process. 2014;86:125–144 https://doi.org/10.1016/j.cep.2014.10.017
23. Naito K., Nakaiwa M., Huang K., Endo A., Aso K., Nakanishi T., et al. Operation of a bench-scale ideal heat integrated distillation column (HIDiC): An experimental study. Comput. Chem. Eng. 2000;24(2–7):495−499. https://doi.org/10.1016/S0098-1354(00)00513-5
24. Gadalla M., Jimenez L., Olujic Z., Jansens P.J. A thermohydraulic approach to conceptual design of an internally heat-integrated distillation column (i-HIDiC). Comput. Chem. Eng. 2007;31(10):1346−1354. https://doi.org/10.1016/j.compchemeng.2006.11.006
25. Hugill J.A., Hugill A., Anthony H.J. System for stripping and rectifying a fluid mixture: World Pat. WO2003011418-A. Publ. 13.02.2003.
26. Nakaiwa M., Huang K., Owa M., Akiya T., Nakane T., Takamatsu T. Operating an ideal heat integrated distillation column with different control algorithms. Comput. Chem. Eng. 1998;22(Suppl. 1):389−393. https://doi.org/10.1016/S0098-1354(98)00079-9
27. Nova-Rincón A., Ramos M.A., Gómez J.M. Simultaneous optimal design and operation of a diabatic extractive distillation column based on exergy analysis. Int. J. Exergy. 2015;17(3):287–312. https://doi.org/10.1504/IJEX.2015.070500
28. Aurangzeb Md., Jana A.K. Vapor recompression with interreboiler in a ternary dividing wall column: Improving energy efficiency and savings, and economic performance. Appl. Therm. Eng. 2018;147:1009–1023. https://doi.org/10.1016/j.applthermaleng.2018.11.008
Supplementary files
|
|
1. Diabatic extractive distillation scheme | |
| Subject | ||
| Type | Исследовательские инструменты | |
View
(97KB)
|
Indexing metadata ▾ | |
- Based on the extractive distillation scheme for an acetone–toluene–n-butanol mixture with an entrainer in the first column, four options for organizing diabatic distillation schemes were considered, both with and without increasing the temperature of the flows due to compression.
- It is shown that the use of diabatic schemes in the ED of an acetone–toluene–n-butanol mixture with dimethylformamide can decrease energy consumption by 11–17%. While the maximum reduction in energy consumption is achieved in a scheme using a compressor, the efficiency of schemes without a compressor is slightly lower. Nevertheless, the technological design of the latter is much simpler.
Review
For citations:
Klauzner P.S., Rudakov D.G., Anokhina E.A., Timoshenko A.V. Energy efficiency of diabatic distillation schemes for an acetone–toluene–n-butanol mixture with an entrainer in the first column. Fine Chemical Technologies. 2023;18(1):7-20. https://doi.org/10.32362/2410-6593-2023-18-1-7-20
JATS XML






















